|
Class D & E amplifiers
In a class D amplifier, a pair of transistors switch on and off, out of phase across an O/P transformer. Efficiency of 75% can be expected but class D amplifiers are relativley complex.
Class E amplifiers are about 90% efficient. Because of the low loss no cooling fan is needed, no TR switch is nedded, the received signal is piped through the amplifier itself.
The Class D & E amplifiers were invented and patented by Nathan Sokal and Alan Sokal (Father/Son) in 1975
They minimize heat loss by having as little overlap as possible between voltage and current.
In class D and E amplifiers,the devices act as switches, half time completely on, half time completely off.
But transistors are not perfect switches; Mosfets have a resistance of 1 ohm (on) and several hundred Pf when off. Losses are greatly reduced in switching amplifiers but the penalty that the O/P power no longer depends on the drive power, but rather on the supply voltage.
This means that switching amplifiers are not linear amplifiers and therefore not suitable for SSB without aditional limiting and modulating circuits.
However they are fine for CW, FSK and FM.
From designs cited in May 1997 QST
| POWER |
300W |
500W |
| Device (I.Rectifier) |
IRFP440 |
IRFP450 |
| Vds |
500v |
500v |
| Id |
8.8amp |
14 amp |
Class 'E' transmitter for 1.8MHz (2 design's) - "click to enlarge"
TELEVISION LINE OUTPUT STAGES AND THE EVOLUTION OF
THE DAMPER DIODE OR “ENERGY RECOVERY DIODE”
The following is reproduced from "evolution of the damper diode" in television systems an original work by Dr Hugo Holden (see www.worldphaco.com)
IMHO it surpasses any other textbook explanation of how this type of circuitry really works.
The first person
to suggest the use of a "damper" diode in magnetic deflection scanning, in
1936, was Alan Dower Blumlein, the "inventor" of stereo audio. He patented
"binaural" audio recording in 1931. Alan Blumlein was killed in a plane crash
in 1942 while testing radar for the war effort. This loss was described by
Winston Churchill as a national tragedy. Following this, damper diode
function was well examined by RCA laboratories presumably during wartime and in
the immediate two years thereafter. RCA produced a series of review articles
and in "Magnetic Deflection Circuits for Cathode-Ray Tubes" Otto. H. Schade
Volume V 1947-1948 Pg 105, RCA Labs, reference is made to Blumlein's original
1936 patent, and damper diode technology is thoroughly explained. The
circuits have been reduced to their basic forms without linearity or width
controls so as to show their basic configuration.
Coupling the yoke to the line
output tube by a transformer is shown in Fig 1. At flyback the tube is
cut-off and the magnetic field in the transformer and yoke collapses and
resonates due to the self-inductance and distributed capacitance of these
structures. There are oscillatory voltages and currents representing
relatively undamped oscillations. These oscillations, which are visible in
the scanning raster, decay away, and become damped out when the line output tube
is again driven into conduction by the drive voltage. These oscillations must
be eliminated for a satisfactory scanning raster.
Fig 2 shows resistive
damping. In this case the damping occurs across the entire duration of the
sawtooth current scanning waveform on both the positive and negative excursions
of current, so it can be called bidirectional damping. This is wasteful of
energy, lengthens the flyback period, and reduces the opportunity to utilize the
positive going high voltage spikes generated at the line output tube’s anode, or
via an OVERWIND coil to generate EHT.
Fig 3 shows an improvement to
resistive damping. This technique is used in the HMV Marconi 904 (1939).
The RC network is frequency selective, damping the parts of the waveform
with the highest rates of change. This reduces the oscillations of currents
(shown in red) however, because the flyback period contains high frequency
(Fourier) components, this is also damped. Again this wastes energy and
lengthens the flyback period.

Fig 4 Shows what might appear
to be the introduction of an efficiency diode in the RCA TRK9 (and TRK 12) but
is in fact, not. This circuit has the damper conducting only over flyback
time alone, and is really a spike suppressor. A true efficiency diode
conducts during the active scan time on the left hand side of the scanning
raster and recovers energy from the magnetic field of the yoke and line output
transformer. The recovered energy is stored in the magnetic field at the end
of scan time at the right side of the raster. The circuit of fig 4 damps the
flyback voltage oscillations and absorbs energy when the output tube is cut
off. This arrangement can’t be used in a system to generate EHT from the
flyback voltage spike. In 1938 the Baird/Bush TV and radio company in the United
Kingdom were using the circuit shown in Fig 5: (Provided by Mr Victor Barker
(VK2BTV AUSTRALIA)

This is probably one of the
first examples of energy recovery scanning. When the magnetic field in the
line output transformer collapses, the diode conducts on the first negative half
cycle of voltage on the diode’s cathode, to produce a more linear rate of change
of current. This damps the oscillations and also returns energy to the power
supply. As can be seen this was the precursor of the typical transistorised
line output stage that appeared in early transistor televisions in the early
1960’s.

Returning
to this later, let's look at this Bush circuit in the following three
equivalents: Rather than returning the anode to ground (zero volts), it can be
returned to B+ provided B+ is cancelled to zero volts (or close) by another
“-B+” supply as seen in Fig 5A. This added supply can then be replaced with an
RC network, as seen in Fig 5B, which charges to a value Y, say close to the
value of B+ but in practice is a little less as the line opt tube anode voltage
doesn’t go completely to zero during active scan time.
Then simply this diode and RC network is placed on a secondary
winding, not the primary, and the position of the diode and RC network reversed
as they’re in a series circuit then you end up with the following seen in Fig
5C:

This
circuit, although looking a little similar to that for the TRK12, is in fact
quite different. Observe the transformer polarity. As will be seen below
this is in fact the basic circuit used in the RCA 621 TS, except that the
voltage generated across the capacitor is added in series with the B+ voltage to
create what we now know as B+ boost voltage.
This same basic circuit, with the diode and RC network is also shown in
Fink’s Principles of Television Engineering 1940 page 152, fig 87, placed in the
primary circuit
When the line output tube is cut-off at flyback, the first half
cycle of voltage oscillation takes the damper anode negative (cutting it off
during flyback). The damper anode has the opposite polarity to the anode of
the line output tube. Then on the first positive half cycle of the voltage
oscillations at the damper anode, the damper conducts. This damps the
oscillations and results in a near linear scanning current, at the left side of
the raster, as the magnetic field in the yoke and transformer now collapse in a
controlled (damped) linear way toward zero. Before the current reaches zero
however, the line output tube is driven into conduction and the process repeats.
The voltage you see across the transformer or yoke's
terminals represents the voltage across the capacitive component, which lags
behind the circuit current by 90 degrees. When the output tube is cut-off,
the circuit current, during the flyback period, is associated with a negative
peak voltage on the damper anode and a positive peak on the line output tube's
anode. These peaks occur in time within about the middle of the 10.16usec
fly-back interval (American system). At the time of this peak, the yoke's
current value is zero (but has its greatest rate of change) and the rate of
change of voltage on the diode's anode, although at its peak, is zero at this
time. After that the secondary voltage returns to zero, at the end of
flyback, and the current is at a negative maximum, now with the beam at the
extreme left of the raster. Then as the voltage at the damper anode attempts
to oscillate in a positive direction, at the damper's anode with respect to its
cathode, the damper diode conducts, damping the oscillations and resulting in a
more linear current at the beginning of active scan time on the left side of the
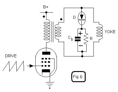
raster. Moving on to the post war period we find Fig 6 below which really
represents the Baird/Bush concept 1938,or the basic function outlined by Fink
1940, in the format seen in Fig 5C.
Damped current charges
capacitor Cb and provides energy to a load R. Cb charges up and lifts the
cathode potential of the damper diode. This means that the plate potential
has to rise to a higher value to establish conduction. This helps ensure that
the diode is not conducting until the start of active scan time, so there is
negligible damping during the fly-back period. This system is “recovering
energy” from the magnetic field of the yoke and transformer which was stored at
the end of active horizontal scan time, and delivering it to a load. The load
resistor can now be replaced with the primary circuit. This is shown in Fig 7
below

This basic
circuit was used by RCA in the 621 TS, and this, or a modified version of it
became the "Modern Standard" for line output stage deflection, using tubes, ever
since. Cb's negative can either be returned to ground, or to B+ as shown,
which is at ground from the AC perspective. The recovered potential energy
generated by the magnetic field of the yoke and transformer, which was in fact
provided by the primary circuit at the end of the scan (right side of the
raster) is used to generate a boost voltage to help supply the primary circuit.
This gives a larger primary supply potential, the B+ Boost voltage, which
helps attain the required picture width from a smaller B+. It should be
pointed out that, as is always the case, no additional energy is created that
was not already supplied by the power supply in the first place. The circuit
is simply more efficient because overall, the damped current is not primarily
wasted as heat, which it is in all cases of resistive damping. One definition
of a resistance is an energy wasting or heat dissipative device. Moving on
the Fig 8, we can see what happens if we simply re-draw the above circuit with
Cb connected to ground.

This circuit, as deployed in
the 621 TS, with small modifications is the basis for modern tube line scanning.
At turn on, DC current flows via the secondary winding and the damper diode
to charge Cb to B+ potential and to initially supply the B+ to the primary
circuit. During operation the voltage across Cb charges to B+
boost. Therefore Cb needs to be rated to handle this higher voltage. The
circuit is however “inconvenient” in that the transformer cannot be configured
as an auto-transformer. It is a small modification to introduce B+ directly
at the anode of the damper diode and then the circuit comprising the secondary,
damper diode and Cb can be rotated around to create the circuit of Fig 9 below.
The circuit of Fig 9 has the advantage that the Cb only needs to be rated to
handle the Boost component of the total “B+Boost” voltage, rather than the total
amount. Also the primary and secondary can be one tapped winding, with the
yoke coupled across any part of it, in an efficient autotransformer
configuration. ADMIRAL used this basic configuration in the early 1950’s, for
example in their series 23 chassis. In general, by the time efficient energy
recovery line output stages had arrived, it had become the custom, as it is in
the 621 TS, to derive the EHT from an OVER-WIND linked to the
plate circuit of the line output tube shown in red in Fig 9, and the heater
supply for this EHT diode derived from a small number of well insulated turns on
the output transformer.

Other variations of damper
diode circuits which have occurred in the post war period include a triode pair
used as a controlled damper diode, which gives additional control over the
linearity of the saw-tooth scanning current. See fig 10 below:
LINEARITY AND DEFLECTION
OUTPUT STAGE CIRCUIT DESIGN
In general, in the line output stage,
every effort is made to keep the resistances of the yoke and output transformer
windings as low as possible. In the case of transistor output stages (as
shown in fig 5), where the working impedances are lower (lower ratio if dynamic
voltages to dynamic currents), the nature of the line output transformer is such
that the inductance dominates and the resistances of the coils are very low.
This enables the output stage to operate as a saturated switch. The
transistor is driven with a step function, or rectangular wave, to cause it to
switch on for 2/3 or more of the active scan time leading to the right side of
the raster. The rise in current in the yoke when the transistor is switched
on is linear because the rate of change of current dI/dt is close to a
constant for a period after the voltage is initially applied. The
fundamental differential equation for an inductor is V = -L.dI/dt, or voltage
equals a constant (the inductance L) multiplied by the rate of change of current
with time. So if a rectangular voltage is applied to an inductor, the initial
rise in current is a saw-tooth, ideal for scanning. The negative sign in the
equation indicates that the EMF of inductance, is reactive to, or opposes the
applied EMF. Of course the current cannot rise linearly indefinitely in an
RL circuit, either it will become non-linear as the transformer core starts to
saturate, or exponentially taper off to a value given by the applied voltage
divided by the resistance. The proportions of inductance, applied voltage and
winding resistances are chosen so over the time interval of the scan when, the
transistor is turned on, the rise in current is substantially linear. At the
end of scan, the transistor switched off and the magnetic field collapses for a
half cycle of operation, this then forces the semiconductor damper diode into
conduction, where it effectively acts like a switch and results in a
substantially linear scan on the left hand side of the raster.
The transistor line output circuit, however, is therefore such that
the transistor, acting as a switch, is very efficient, but the transistor, and
its drive waveform can have little effect over the linearity of the scan it
generates (unlike a tube line output stage as will be explained). To gain
linearity control, in the transistor line output stage, usually a capacitor is
inserted in series with the yoke (sometimes called an "S" correction capacitor),
or an inductance in apposition to a permanent magnet is placed in series with
the yoke.
In contrast the impedances in a tube line output stage (ratios of
dynamic voltages to dynamic currents) are higher than in the transistor
case. These lower currents (and higher voltages) in the primary circuits
require that there are more turns in the output transformer at least, and
usually the yoke too. Horizontal yoke winding resistances are in the order of
10 to 60 ohms for tube work, but very low, less than 1 ohm sometimes in portable
transistor TV’s with 12-volt supply rails. Overall though, in a tube set,
the line yoke coils are transformed to the anode of the line output tube as a
substantially inductive load, and the anode voltage wave, with the saw-tooth
grid drive is substantially rectangular in character. However, in the case of
the tube line output stage, the nature of the grid drive (horizontal drive),
unlike the transistor case, is able to influence the linearity, especially on
the middle right hand side of the raster. (The line yoke can also be driven
directly from the tube anode; in this case the yoke has a higher inductance and
higher resistance than in the transformer coupled case)
In general linearity controls in tube line output stages are
introduced as an inductor in series with the B+ boost supply to the primary
winding, with varying amounts of capacitive filtering around this for the B+
boost voltage. The ripple voltage generated alters the output tube’s working
load and variations in linearity can be obtained that way, which tends to vary
the linearity near the picture centre.
In contrast, due to the much lower working frequency in the frame
circuits, transformers with larger inductances (and also resistances) are
required and the load presented to the vertical output tube is a combination
resistive and inductive. This requires an overall drive voltage which is a
combination of a rectangular wave and saw-tooth (trapezoid) to generate a
saw-tooth current is a circuit with series elements of L and R. The design of
tube or transistor vertical output stages very much resembles their audio output
stage counterparts, and the exact shape of the trapezoidal waveform and the
operating conditions of the output device, has a substantial effect on the
vertical linearity. This is why one common form of linearity control in a
vertical output stage consists of a variable resistor in the cathode of the
vertical output tube.
Additionally
Fighting (side effects
of) Macrovision
This is an account of some modifications I did to an ancient
(circa 1980) Sanyo TV of ours to fix an annoying side effect of the so-called
"Macrovision" protection of rental VHS video tapes.
| NOTE: If you came to this page as a result of looking for
Macrovision removal methods (eg: to enable your DVD player to run
to your TV set via your VCR without having the picture go dark
every 30 seconds or so), what you really need is a video timebase
stabiliser.
This page doesn't provide that. You can buy kits for such items (for
the Oz and UK PAL TV standard) from your nearest Jaycar Electronics shop
and make your very own in one evening (if you aren't frightened of
soldering). Just type "stabiliser" into Jaycar's search box and then look
for "Dr video Mk II". They're about $100.
|
Okay - back to the story of our old Sanyo!
This old warrior has been kept in service over the past 22 years for the
simple reason that I fitted a nice big new 63cm (25") tube back in 1985 after
the green cathode of the original had gone low in emmision. (Well, re-gunned
actually ... you would give Thomas Tubes here in Melbourne your old CRT, and
they'll supply you a re-gunned one of the same type for around $150.)
Anyway, in June of 2003, this old Sanyo had gone "bang" and stopped working
completely. I learned that when the set was later turned on once again,
there was now a strong, acrid burning smell in the room and no picture or sound
at all.
An old original electrolytic capacitor (4.7uF 350 volt) had shorted out, plus
incinerating a 1 ohm series resistor which obviously hadn't enjoyed having 120
volts across it as a result (see Fig.2). These were part of the overall 120
volt feed to the horizontal output stage.
An 8uF 450 volt electro and a 1 ohm 5 watt resistor soldered in, and sound
and picture returned as good as new.
Okay - so far, pretty straightfoward.
At this point, I wondered to myself "Should I just take the set back to
the living room now, or try to do something about it's Macrovision
susceptibility?" (see Fig.4) Because, whenever we'd play rented tapes
over the years, every 30 seconds or so, we'd get all these bright white dashed
lines coming up over the top half of the picture for 9 or 10 seconds. A most
annoying effect.
Finally, I decided to have a shot at getting rid of the
problem. Basically, it seems Macrovision sneaks in a series of high amplitude
white-going pulses during the vertical retrace interval. Aha, I
thought, "okay then, let's have another look at that Sanyo
circuit (see Fig.8). What could be wrong with its vertical retrace
blanking?"
One guess.
Sure enough - there was no evidence of any CRT-retrace blanking circuitry at
all! One could only assume that more recent (or better designed) receivers must
include such blanking, because our old chassis was one of the few on which I'd
ever noticed this effect. So - how to get rid of the problem?
It seemed obvious that what was needed here was some additional circuitry
that would clamp the video signal down to black (or below) during the vertical
(field) retrace interval. I quickly sketched up a circuit for a single NPN
transisor, some resistors and a pair of coupling capacitors, grabbed the
components out of the drawer and soldered myself up a little rats-nest for the
job. I then connected the transistor input circuit up to the vertical output
sawtooth (via a 100k resistor and a 470pF cap) and experimentally tried hooking
its output up to various spots in the video-signal chain.
I eventually managed to get this single transistor switch system working to a
greater or lesser extent. I could clean out a certain amount of the effect - but
it was still disappointingly short of the mark. For one thing, it wasn't
staying on for sufficiently long. For another, because I was taking my driving
signal off the 120 volt analogue sawtooth vertical output and differentiating
via an RC network into the transistor base, the transistor was only acting as a
switch as it turned ON. The turn-off process was really slow and sloppy.
At this point, the idea of some digital logic went through my mind.
Over the following weekend, I put the CRO on the set once more and checked
out the waveform and gave it some more thought. "Why not a bistable flip-flop?
That should allow some control over the pulse length, if nothing else, and it'll
be absolutely "on" or "off", ie: a nice simple, predictable switch. Why not give
that a try?"
So once again it was out with the pen and paper, now drawing up a bistable. I
then wired it up and tried it, and this time things looked much more promising.
Initially it would turn off too early, but this was soon traced to my poor
choice of sampling point (on the vertical output circuit) and a coupling
capacitor which at 470pf was too low. So I fixed that, moved the input to the
actual vertical oscillator circuit (which is an 18 volt square wave instead the
120 volt sawtooth wave I'd been sampling) - and now the timing was much closer
to what I wanted. Spot on, in fact.
My only other problem now was that there seemed to be no convenient spot in
the circuit to which I connect the output of this little rat's nest
circuit to completely blank the video. I could reduce it, sure - but not
completely kill it. It was frustrating in the extreme. All I wanted was a spot
where I could ground the video signal or pull it up to 18 volts for black, and
yet there seemed to be no such point! I could hardly believe it - every obvious
output connection point produced problems of one sort or another. So once again
I seemed to be going around in circles.
It occurred to me that I should just try running the flip-flop output into a
high voltage NPN transistor and use that to ground the CRT control grid. I'd
already checked that circuit and the control grids (all wired together) were
normally sitting around +100 volts, with the cathodes on about +250 volts (see
Fig 6 and/or Fig 8). In other words, the control grids were sitting around -150
volts with respect to the cathodes during normal running, but grounding them
would increase this negative bias by a further 100 volts.
I checked the effect of grounding the grid circuit, and going that extra 100
volts negative certainly blacked things out. So I grabbed an MJE340, wired it up
to the CRT board, and connected the output of the flip-flop to it. And hey -
bingo - success at long last!
I finally had reason to feel pleased with myself.
Here's a few pictures.
Fig.1 |
The old 65cm Sanyo on the
workbench with the back removed. |
Fig.2
|
The original fault was
caused by this little electrolytic capacitor on the left. The poor
resistor then died as a result. |
Fig.3 |
Having fixed the above
fault, I decided to have a look at our Macrovision problem. Looking at the
video signal coming out of the video detector with my old Telequipment D66
CRO, I could clearly see the Macrovision interference signal |
Fig.4
|
And here's the delightful
effect on the screen. Believe it or not, not only had the family been
tolerating this for 10 years with the more recent rented tapes, they told
me not to worry about it! (I know that it severly annoyed our friends)
|
Fig.5
|
This is what the signal
should look like, as seen between Macrovision interference periods
|
Fig.6
|
This is the final version
of the add-on circuit to provide vertical retrace blanking - a bistable
flip-flop (using discrete transistors, no less). When the vert
oscillator waveform swings positive (ie: at far left of lower trace on CRO
screen above), the flip-flop switches the MJE340 on and pulls the CRT grid
down to 0 volts. When the vert osc swings negative (about half way across
the screen), the bistable flips back and the MJE340 turns off again.
|
Fig.7
|
I couldn't be bothered
making up a nice circuit-board for something as small as this, so I simply
wired it onto the back of the Sanyo's main video processing board.
|
(The protection diode on the RHS is uneccessary, of course - I only included
it because I was feeding signal to that side in one of my earlier
experiments)
Vertical Blocking Oscillator
Tfmr Replacement B & W
TV
In my experiences with restoring valve television sets, particularly ones
from the 1950's, one of the most common faults is the vertical blocking
oscillator transformer failure.
Usually, the transformer shows signs of
impending failure before it actually stops oscillation. Such signs include
poor field linearity which cannot be adjusted out, strange looking interlace,
and poor synchronisation. The worst transformers seem to be the ones which
are used in the plate circuit of the vertical oscillator (often a 6BM8
triode). This type of oscillator design is common in the European type of
design, used by such brands as Philips and Kriesler. The other type of
oscillator circuit employing a blocking oscillator transformer has the
transformer in the cathode circuit of the oscillator triode. This type is
common in sets of US type design, such as AWA. It could be that having the
transformer in the cathode circuit means less turns on the windings (lower
impedance) thus resulting in better reliability. In fact, I don't think I've
ever had a failure of this type! So, what to do? At first I would replace
the transformer with another one, but eventually it would fail again, and I
didn't always have the right transformer. Besides, the vertical locking never
seemed to be much good anyway. So, I decided to design an electronic solution
and ELIMINATE the transformer off altogether. Why this type of circuit
found favour I can't understand. Plenty of sets used a multivibrator instead,
eliminating the costly transformer. While a few sets used a separate twin
triode for the vertical oscillator (invariably a 12AU7), most actually used the
output triode or pentode as the other half. My design uses the separate
oscillator approach. I did this to allow flexibility of design; i.e.. using
it with other sets than the ones I'm describing here. Also, using the output
valve in the oscillator circuit is more critical in that linearity and height
settings can change oscillator performance.
This first circuit was
implemented in my 1958 Philips 21 CT 335. A 6C4 triode was added to form the
multivibrator in conjunction with the existing 6BM8 triode. You can of course
use other valves; a 12AU7 triode for example. I simply mounted the extra socket
on a piece of aluminium and screwed it to the wooden side panel of the chassis.
The improvement in performance was amazing. Lock was so strong that the hold
control had to be turned right to the extremes to cause loss of synchronisation.
Note that the output side of the circuit is no longer original. That has
nothing to do with the oscillator modification and was actually done with the
original oscillator circuit in place. I had to rewind the output transformer
as the primary eventually went o/c. It's 3000 turns of 39 gauge wire if
you're interested. As it happened, after rewinding there wasn't enough room for
the feedback winding to go back on, so I ignored it and modified the circuit to
a more conventional design. Note also the blanking level has been
increased. This is due to the teletext problem.

This next circuit was designed
for an 1957 HMV F1, but is obviously applicable to the other F series
chassis. These HMV F series sets are notorious for transformer failure.
Despite that, they are one of the best performing sets in Australia. If you
wanted a set designed to text book principles with no cost cutting, this is it.
As far as the vertical section goes, linearity is so good that a user control is
not provided. As you can see, current feedback is used to optimise the
waveform. The yoke current is sensed and fed back to the 6BM8 output pentode
grid via a small transformer.
Again, the substitute circuit uses a
cathode coupled multivibrator. The transformer was removed and the 6BX6 mounted
on an aluminium bracket in its place above the chassis. In view of how the
sync pulses are fed in to the oscillator, I decided to use a pentode with the
sync pulses fed into the screen grid. This worked exceptionally well.
Incidentally, an interesting feature of the HMV is that the vertical oscillator
plate supply is taken from the normal B+ rather than the B+Boost. No doubt
the feedback network in the output stage compensates for the less than linear
waveform.

The third
circuit was for a KRIESLER 79-1. Not suprisingly, the design is similar to
the PHILIPS. Initially, out of curiosity I did try using the 6BM8 pentode as
one half of the oscillator. While it worked, it was unreliable and critical,
so went back to the tried and trusted method. I have a number of 12AU7's with
one triode faulty, so I used one of those. Note that R138 is reduced to 1.2M in
order to get sufficient height It should be clear that the circuit can be
adapted to other sets but obviously some experimenting will be required to
optimise performance. These are the circuits I've designed and implemented so
far and I'm not in a position to design for other sets...that will happen as the
need arises.
|